歡迎訪問北京中天恒遠環保設備有限公司官網!
咨詢熱線:010-8022-5898 手機:18610094262
-
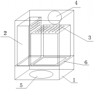
格柵井以及污水處理系統介紹(圖文) 2018-01-24 [公司動態] 熱度:466

本實用新型提供的一種格柵井以及污水處理系統,包括筒體,所述筒體上設置有進口、出口和清掏口;所述進口設置在所述筒體的一端,所述出口設置在所述筒體的另一端;所述清掏口設置于所述筒體的筒壁上;所述筒體內還設置...
-
苦咸水低壓反滲透膜處理法介紹(圖文) 2018-01-24 [公司動態] 熱度:391

寧夏南部山區水資源匱乏,具有突出的水質性缺水特征,地表水和地下水水質普遍較差,苦咸水廣泛分布,表現為高濃度鹽堿成分,其中,尤以Cl-和SO42-含量最高[3],分別達到了1 367、4 111.5 mg/L,遠超生活飲用水衛生標...
-
加藥系統和污水處理系統 2018-01-24 [公司動態] 熱度:358

實用新型涉及污水處理設備領域,尤其是涉及一種加藥系統和污水處理系統。加藥系統包括攪拌室、儲藥室、加藥泵和攪拌機;攪拌機轉動設置在攪拌室內,用于攪拌攪拌室內的混合藥劑;儲藥室與攪拌室連接,用于將攪拌后的混...
-
黃磷廢水處理工藝介紹(圖文) 2018-01-24 [公司動態] 熱度:519

黃磷是一種重要的基礎化工原料,廣泛應用于化工、醫藥、食品、國防等領域。黃磷屬于兩高一資行業,產生廢水量大。 根據筆者在黃磷企業工作期間多年統計數據,除設備冷卻循環水外每噸黃磷產生廢水60~90 m3 ,主要水質...
-
纖維素乙醇廢水處理工藝介紹(圖文) 2018-01-24 [公司動態] 熱度:406

燃料乙醇是一種很有潛力的可再生能源,但以玉米、小麥等糧食作物為原料的乙醇生產存在著與人爭糧的問題,因此,從可持續的角度來看,使用農作物秸稈等木質纖維素類物質來替代糧食作物無疑更具發展前景。纖維素是地球...
-
污水處理廠污泥處置方式的選擇(圖文) 2018-01-24 [公司動態] 熱度:315

摘要:污水在處理過程中,會產生一定數量的有機污泥,這些污泥必須得到有效處置,目前可行的污泥處置方式有:衛生填埋、土地利用、制作建材、焚燒。衛生填埋方法操作相對簡單,處理費用不高;在資源化方面,土地利用...
-
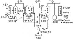
酸洗磷化工藝流程介紹(圖文) 2018-01-24 [公司動態] 熱度:731

酸洗磷化工藝流程:一、磷化前的預處理 一般情況下, 磷化處理要求工件表面應是潔凈的金屬表面(二合一、三合一、四合一例外)。工件在磷化前必須進行除油脂、銹蝕物、氧化皮以及表面調整等預處理。特別是涂漆前打底用...
-
尼卡巴嗪工業生產中高濃度廢水的處理方法(圖文) 2018-01-24 [公司動態] 熱度:313

本發明提供了一種尼卡巴嗪工業生產中高濃度廢水的處理方法,包括以下步驟:(1)高濃度廢水進入集水槽,用濃硫酸調節PH至34,再進入催化氧化塔中氧化處理;(2)將步驟(1)所得的廢水排入調節池與生活廢水和低濃度廢水一起...
-
電化學法處理廢水介紹(圖文) 2018-01-24 [公司動態] 熱度:357

1 引言 工業經濟的發展以大量資源和能源的消耗為代價,同時也造成了環境污染的嚴重惡果。加速企業技術進步,采用先進工藝,實施清潔生產,不但可以提高資源利用率,還能夠減輕環境污染。把污染消除在工藝過程之中,...
-
三效蒸發器應用于高含鹽廢水處理介紹(圖文) 2018-01-24 [公司動態] 熱度:304

1 緒論 高含鹽廢水是指含至少總溶解固體TDS(Total Dissolved Solid)和有機物的質量分數大于等于3.5%的廢 水,包括高鹽生活廢水和高鹽工業廢水。主要來源于 直接利用海水的工業生產、生活污水和食品加工廠、 制藥廠、...
-
中國城鎮污水處理大背景介紹(圖文) 2018-01-24 [公司動態] 熱度:1718

我國人均可再生淡水資源僅為世界平均水平的三分之一,淡水消費量占水資源總量的比重為22%,遠高于世界平均水平的9%。我國人均可再生淡水資源在所有國家中排名位于倒數15 位左右。 另外,隨著我國城市化、工業化進程...
-
【專利技術】一種立式排污泵介紹 2018-01-24 [公司動態] 熱度:337

本發明公開了一種立式排污泵,包括底座,所述底座的頂部上方固定有泵殼和支撐桿,且泵殼位于支撐桿的一側,所述支撐桿的頂部固定有出水管,且出水管與泵殼內部連通,所述泵殼的頂部上方固定有第一驅動電機,且泵殼遠...
-
污水檢測(圖文) 2018-01-24 [公司動態] 熱度:355

水質監測就是水體質量檢測。而水體不僅包括水,而且還包括水中共存的懸浮物、底質和水生生物等。因此,水質監測及評價應該包括水相(水、水溶液)、固相(懸浮物、底質)和生物相,才能得出全面、正確的結論。 一、 水質...
-
缺氧池的作用介紹(圖文) 2018-01-24 [公司動態] 熱度:480

厭氧生物處理是在厭氧條件下,形成了厭氧微生物所需要的營養條件和環境條件,利用這類微生物分解廢水中的有機物并產生甲烷和二氧化碳的過程。 高分子有機物的厭氧降解過程可以被分為四個階段:水解階段、發酵(或酸化)...
-
新型污水處理用格柵機介紹(圖文) 2018-01-24 [公司動態] 熱度:328

本實用新型提供一種新型污水處理用格柵機,包括格柵機本體,第一支撐板的尾端固定安裝有一驅動電機,驅動電機的輸出端的軸上安裝有一雙槽電機滾輪,第一支撐板上固定安裝有一第一減速機,第一減速機的第一齒輪上套設...
- 首頁
- 上一頁
- 537
- 538
- 539
- 540
- 541
- 542
- 543
- 544
- 545
- 546
- 547
- 下一頁
- 末頁
- 共 656頁9831條
服務地區:北京;天津;上海;重慶;河北;河南;云南;遼寧;黑龍江;湖南;安徽;山東;江蘇;浙江;江西;湖北;廣西;甘肅;山西;陜西;吉林;福建;貴州;廣東;青海;四川;寧夏;海南
服務地區:哈爾濱;長春;沈陽;南京;濟南;合肥;石家莊;鄭州;武漢;長沙;南昌;西安;太原;成都;西寧;?;廣州;貴陽;杭州;福州;臺北;蘭州;昆明;銀川;烏魯木齊;拉薩;南寧
補充分類:電廠;工業;游泳池;系統;工程;工程師;藥劑;過濾器;絮凝劑;公司;廠家;生產廠家;